Linn KEILIDH from Aktiv to Passive Conversion

Linn KEILIDH from Aktiv to Passive Conversion

Linn KEILIDH from Aktiv to Passive Conversion

Linn Keilidh speakers can be driven in an active configuration using Aktiv cards in Linn amplifiers, with an ExaktBox, or with a Selekt DSM with multiple cartridges and DACs fitted.

The speakers were originally supplied in a passive configuration suitable for use with a conventional amplifier configuration. 

For Aktiv (active) use the internal crossover board has to be modified by chaning the connection points to the drive units and cutting some internal links.

In this post we are reverting a pair of KEILIDH from Aktiv configuration back to passive configuration.

Note that these instructions are applicable to speakers with serial number above 21000.

Step 1: Remove the collars from the back of the  cabinet

Remove Collars from the crossover

 

Step 2: Lay the speaker on its back and remove the lower bass unit rubber trim using suitable soft pry tool (e.g. guitar pick).

Remove rubber trim from Keilidh

 

Step 3: Remove the four securing bolts, place a protective cloth on the cabinet and lift the driver out (taking care not to damage the gaskett).

Remove the Keilidh driver

 

Step 4: Remove the wadding to reveal the crossover. Taking note of the wadding position for reassembly.

Keilidh crossover - shown in Aktive configuration

The image above shows the Keilidh crossover in the Aktiv (active) configuration.

With the rear collars removed, the crossover can be lifted from the cabinet to allow the necessary work to be performed.

Closup of Keildi speaker in Aktive mode

 

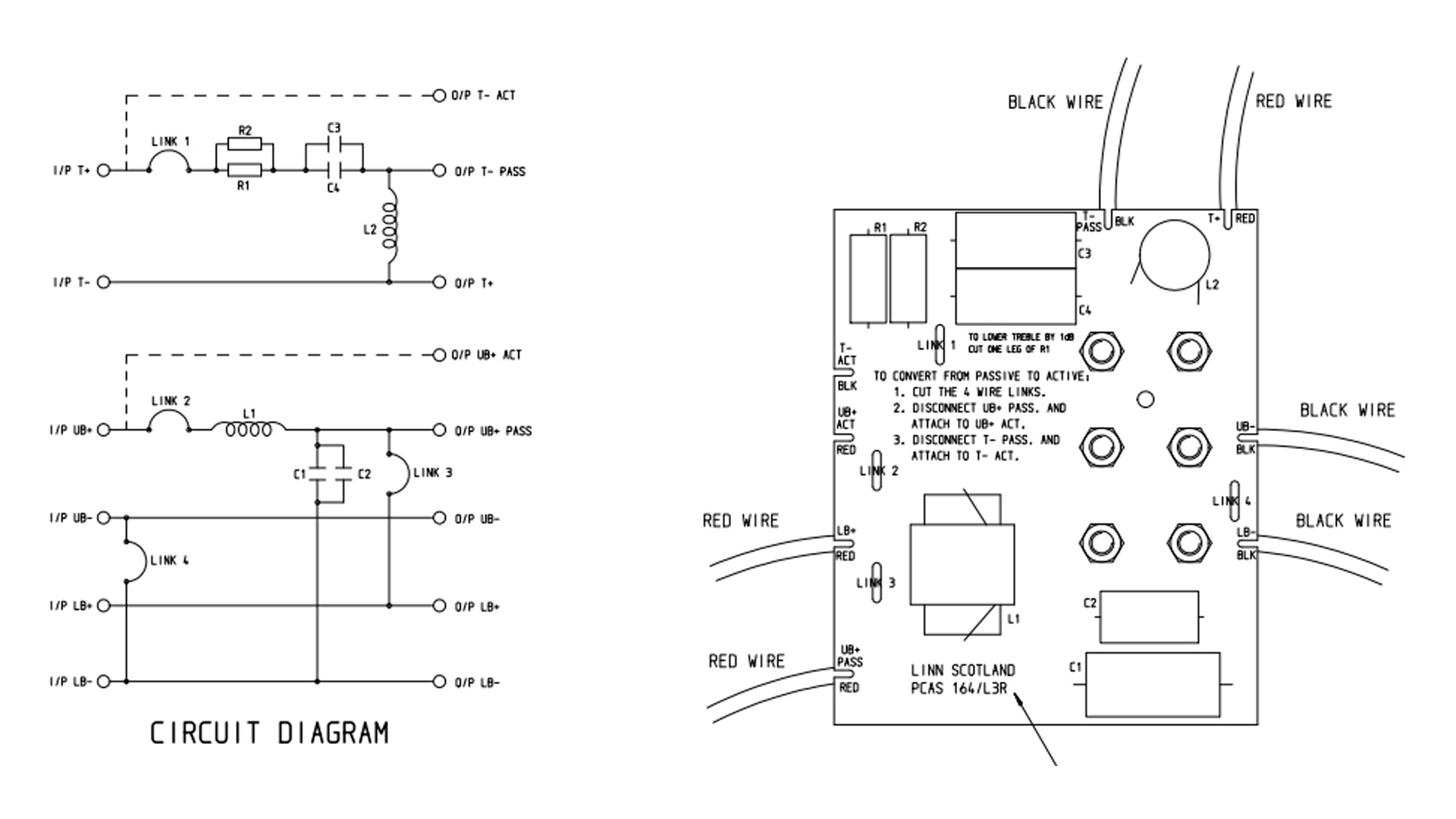
In the Aktiv mode you can see the 4 links have been cut and the drive units connected to the ACT (active inputs) as shown in the image below. To revert to passive we must remake all four links and move the two wire connections as shown:

Keilidh revert to passive

 

 

Here is a schematic of the crossover and circuit board.

Linn Keilidh crossover circuit diagram

Step 5 Remake the 4 links and move the connections using a soldering iron. The Keilidh crossover in passive configuration is shown below.

Keilidh Crossover in Passive configuration

Step 8: Reassemble the speaker 

Step 9: Link the top two connections on the rear of the speaker using the links  (if you still have them), or make a suitable jumper.

Step 10: Remove any mark indicating the speaker is in Active mode so the next person knows they are passive...

Keilidh in passive mode with Links and speaker cables

Step 11: Repeat the process for the other speaker

Step 12: Enjoy the music.

The Other Way?

If you already have a pair that are passive and you want to have Aktiv (active) configuration then you need to remove the external links on the collars at the rear and change the internal crossover so that it looks like Step 4 above.

 

 

YouTube Strap